
比如有3個溫度傳感變送器:
(1)測溫范圍為 0~200,變送器輸出信號為 4~20mA;
(2)測溫范圍為 0~200,變送器輸出信號為 0~5V;
(3)測溫范圍為-100 ~500,變送器輸出信號為4~20mA;
(1)和(2)二個溫度傳感變送器,測溫范圍一樣,但輸出信號不同,(1)和 (3) 傳感變送器輸出信號一樣,但測溫范圍不同,這3個傳感變送器既使選用相同的模擬量輸入模塊,其轉換公式也是各不相同。
一、轉換公式的推導
下面選用西門子 S7-200 的模擬量輸入輸出模塊 EM235 的參數為依據對上述的 3個溫度傳感器進行轉換公式的推導:
對于 (1)和(3)傳感變送器所用的模塊,其模擬量輸入設置為0~20ma電流信號,20mA對應數字量 =32000,4mA對應數字量 =6400 ;
對于(2)傳感變送器用的模塊,其模擬量輸入設置為 0~ 5V 電壓信號, 5V 對應數字量=32000,0V 對應數字量 =0;
這3種傳感変送器的轉換公式該如何推導的呢?這要借助與數學知識幫助,請見下圖:






上面推導出的(2-1)、(2-2)、(2-3)三式就是對應(1)、(2)、(3)三種溫度傳感變送器經過模塊轉換成數字量后再換算為被測量的轉換公式。 編程者依據正確的轉換公式進行編程,就會獲得滿意的效果。
二、變送器與模塊的連接
通常輸出4~20mA 電流信號的傳感變送器,對外輸出只有+、- 二根連線,它需要外接24V 電源電壓才能工作,如將它的+、- 二根連線分別與24V電源的正負極相連,在被測量正常變化范圍內,此回路將產生4~20mA 電流,見下左圖。下右圖粉色虛線框內為 EM235模塊第一路模擬輸入的框圖,它有 3個輸入端,其A+與A-為A/D轉換器的+ - 輸入端, RA與 A-之間并接250 Ω標準電阻。A/D 轉換器是正邏輯電路,它的輸入是 0~5V 電壓信號,A-為公共端,與 PLC 的24V 電源的負極相連。

那么 24V 電源、傳感變送器、模塊的輸入口三者應如何連接才是正確的?正確的連線是
這樣的:將左圖電源負極與傳感器輸出的負極連線斷開,將電源的負極接模塊的 A-端,將傳感器輸出負極接 RA 端, RA 端與 A+ 端并接一起,這樣由傳感器負極輸出的 4~20m
A電流由RA 流入250 Ω 標準電阻產生 0~5V 電壓并加在 A+與 A-輸入端。
切記:不可從左圖的 24V 正極處斷開,去接模塊的信號輸入端,如這樣連接,模塊是不
會正常工作的。
對第(2)種電壓輸出的傳感変送器,模塊的輸入應設置為 0~ 5V 電壓模式,連線時,
變送器輸出負極只連 A+ RA 端空懸即可。
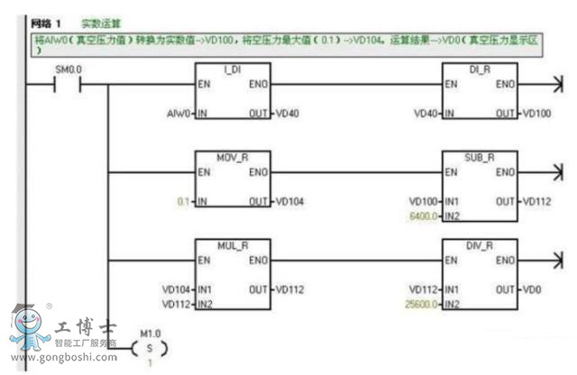
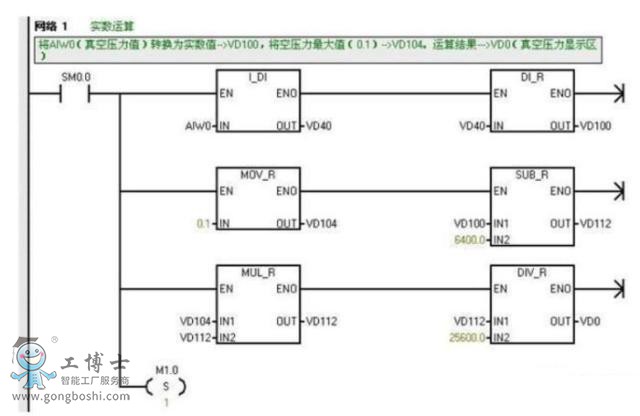
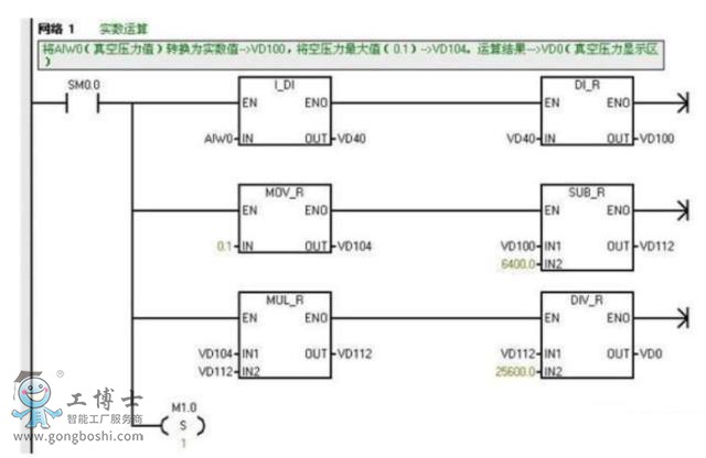
三、按轉換公式編程:
根據轉換后變量的精度要求, 對轉換公式編程有二種形式 :
1、 整數運算;
2、 實數運算;
請見下面梯形圖:

該梯形圖是第(1)種溫度傳感變送器 (測溫:0~ 200 ,輸出:4~20mA) 按公式(2-1)以整數運算編寫的轉換程序,它可作為一個子程序進行調用。(B)實數運算的梯形圖:



該梯形圖是對一個真空壓力變送器(量程:0~ 0.1Mpa, 輸出:4~ 20ma )按公式(2-1)以實數運算編寫的轉換程序,可作為一個子程序進行調用。
了解更多產品資訊,請點擊:http://m.aoturen.cn/
在線客服
企業微信






